![]()

新しくブースターアンプ2を造りました
2001年4月のブースターアンプでは電源電圧が12Vという高い電圧での使用を想定して設計されていましたが、
今回の新しいブースターアンプでは、ニッカド電池4本から6本(4.8Vから7.2V)を想定しています
このため、パワーMOSFETのゲート駆動部分の回路を変更しました。
![]() |
このブースターアンプのターゲットは おもちゃのラジコンカー CCP社のリアルドライブNSXです たまたま1000円で手に入れてしまいました 左右のステアリングは端まで動く スイッチ動作ですが、 前後の動きは、送信機スティックの 角度によって数段階のパワー制御を しています。 すばらしいです。 |
![]() |
このブースターアンプ2は、 受信機回路基板と動力モーターの間に はいって、ドライブ可能な電流の大きさを アップします 使用したパワーMOSFETは 旧型ブースターアンプと同じものです 旧ブースターアンプのページ このNSXのおもちゃは外形が130クラス のモーターでしたが、ブースターアンプ2 を使えばノーマルの540クラスのモーターでも 駆動できると思います |
![]() |
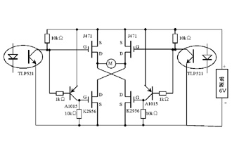
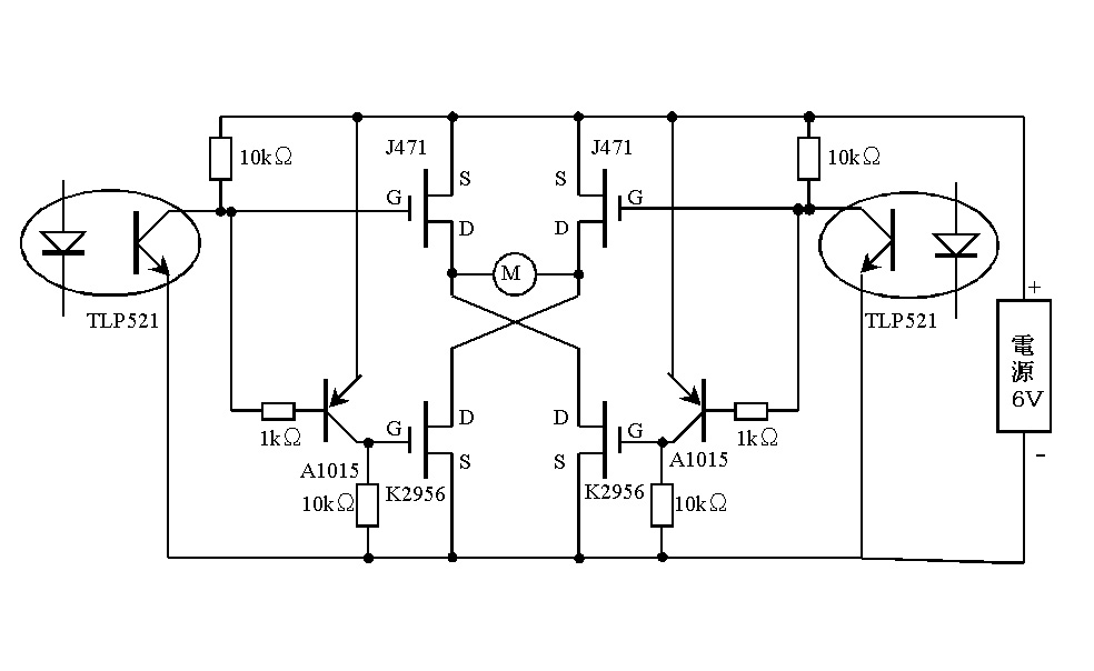
ブースターアンプ2の回路図。 Mは動力モーター TLP521はフォトカプラ J471,K2956はパワーMOSFET フォトカプラのドライブ部分は下で 説明します。 |
![]() |
改造前は受信機回路基板上のトランジスタで 直接、動力モーターを回していました。 ブースターアンプ2では、受信機回路基板から モーターを回す電力でフォトカプラのLEDのみを 駆動します。 モーターの回転方向によって電圧が逆転 しますが、どちらかのフォトカプラがドライブ されます。 モーター停止。。。両方のフォトカプラとも静止 モーター右回転。。。仮に上のフォトカプラ動作 とすると モーター左回転。。。下のフォトカプラ動作 となります。 |
1 2