 |
没になった回路案
デューティ比を0%〜100%まで可変できます。
しかし、発振回路用の電源のためにレギュレータICが
必要になったり、パワーMOSFETのゲートをドライブ
するために電圧を合わせたりする必要があり
部品点数が多くなってしまいます。
|
 |
上記回路案の基本動作
三角波と、可変抵抗で作るDC電圧を比較して
PWM波形を作ります
DC電圧を変えることで、デューティ比を可変できます。
|
 |
今回作成した回路
タイマーIC555を使います
このICは動作電源電圧範囲が広いです
しかも出力も割りと大きいのです
しかし、この回路では0%と100%を作り出す
ことが出来ませんが、
今回の用途では問題になりませんので
この回路にします
|
 |
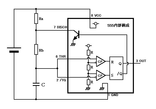
左はこの回路の機能概要を説明した図です
555内部にはRS-フリップフロップがあり、
RSそれぞれの入力にコンパレータ(CP)があります
コンパレータの一方の入力はVCCを抵抗分圧した
1/3VCC、2/3VCCになっています
もう一方の入力は555の外に出てスレッショルドと
トリガーという名称のピンになっています。
トリガーピンに1/3VCC以下の電圧が加わると
RS-FFがセット(S)され、
スレッショルドピンに2/3VCC以上の電圧が加わると
RS-FFがリセット(R)されます
|
 |
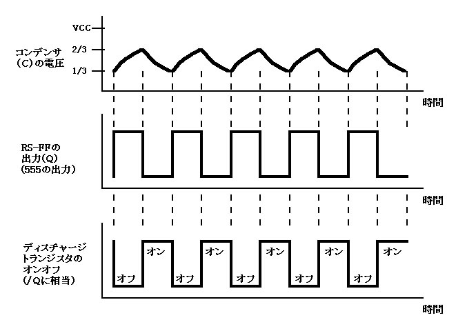
外付けコンデンサ(C)の電圧は555内部のコンパレータで
常に比較されています
555内部のディスチャージトランジスタはRS-FFがリセット
されているときにオンになります
ディスチャージトランジスタがオフの場合、コンデンサは
外付け抵抗RaとRbを通した電流で充電(チャージ)
されて電圧が上がります
ディスチャージトランジスタがオンの場合、コンデンサは
外付け抵抗Rbを通して放電(ディスチャージ)されて
電圧が下がります
|
 |
555内部の2つのCPはそれぞれ1/3VCC、2/3VCCと
電圧比較されていますので
2/3VCCまで充電された瞬間にRS-FFはリセットされ
ディスチャージTRがオンになり放電が開始されます
同様に1/3VCCまで放電された瞬間にRS-FFはセット
されディスチャージTRがオフになり再び充電が
始まります
|
 |
ここで、ダイオードを使って、充電、放電時に流れる
抵抗を変えて、電流の大きさに差をつけると
555の出力波形のデューティ比が変化します
|
 |
一般に買求めることが出来る可変抵抗器の最大の大きさは
1MΩでしょう。デューティ比の可変範囲を大きくとるために
固定抵抗の値を、可変抵抗の値に対してなるべく小さく
したいのですが、555内部のディスチャージTRの能力の限界
がありますので1kΩにしました。
1kΩのときディスチャージTRに流れる瞬間最大電流は
ざっと計算して20mA程度になります(12V時)
もうすこし大きな抵抗値のほうが555が楽になるでしょう。
(2kΩとか、5kΩ)
コンデンサは0..001uFのマイラーコンデンサにしました。
1.2kHz程度の基本周波数になります。
今回の用途では、周波数精度を必要としませんので、
コンデンサの種類は特に選びません。 |
|
最小パルス幅の大きさについて、実験では540モーターで、
固定抵抗10kΩのときにVRを絞ってオン時間最小
パルス幅にした場合にモーターが停止していて
まったく回転を始めないことを確かめています。
従いまして、負荷がモーターの場合は固定抵抗の値は
10kΩが2本であっても十分です。
(但し微小電流で発光する電球などでは発光する可能性が
あります) |